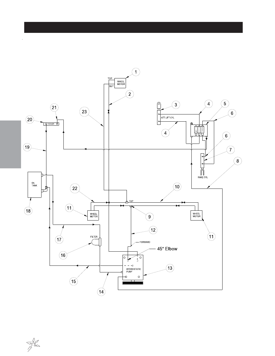
Wheel drive hydraulic drawing – Smithco Super Star 42-00x (sn 6310 – 6378/13820 – 13854) Parts & Service Manual User Manual
Page 18
Advertising
This manual is related to the following products:
- Super Star 42-00x (sn 6289 – 6298/13745 – 13774) Parts & Service Manual Super Star 42-00x (sn 5869 – 5998/13450 – 13539) Parts & Service Manual Super Star 42-00x (sn 5564 – 5713/13200 – 13325) Parts & Service Manual Super Star 42-00x (sn 5426 – 5563/13085 – 13199) Parts & Service Manual Super Star 42-00x (sn 5341 – 5425/13040 – 13084) Parts & Service Manual Super Star 42-00x (sn 5714 – 5798/13326 – 13389) Parts & Service Manual Super Star 42-00x (sn 5799 – 5868/13390 – 13449) Parts & Service Manual Super Star 42-00x (sn 5999 – 6288/13540 – 13744) Parts & Service Manual Super Star 42-00x (sn 6299 – 6309/13775 – 13819) Parts & Service Manual Super Star 42-00x (sn 6379/13855 – 6389/13894) Parts & Service Manual