Night-lite pro series, Electrical diagrams, F-4b – Allmand Brothers NIGHT LITE PRO LD User Manual

Page 81

Advertising
background image

NIGHT-LITE PRO SERIES

* Use these codes to designate color needed:

01-White

06-Allmand Gold

02-Gloss Black

09-Flat Black

03-Gray

10-High temp Black

04-Allmand Yellow

11-Red

05-Orange

12-Chrome

15-Plated

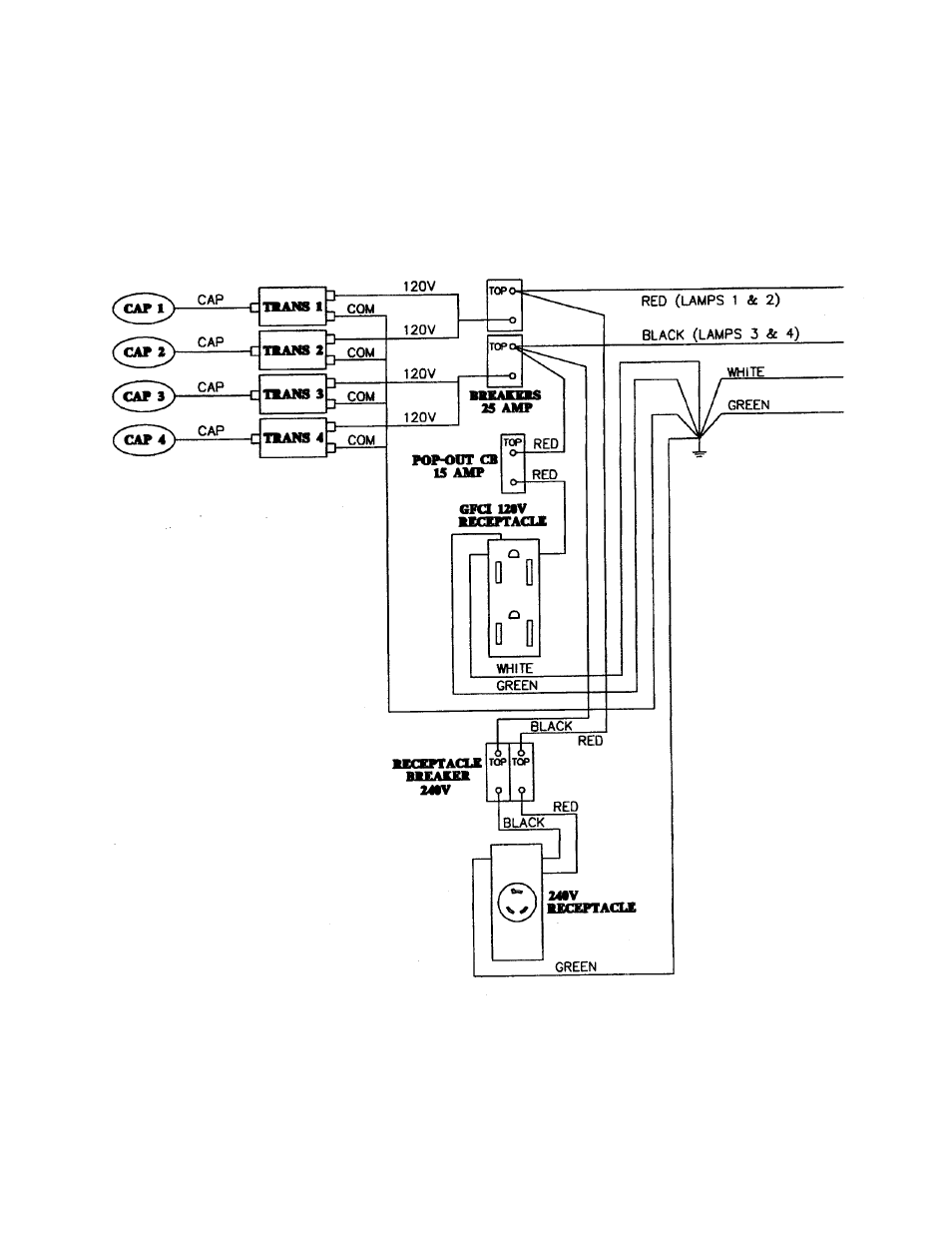
F-4B

ELECTRICAL DIAGRAMS

120V GFCI AND 240V RECEPTACLE WIRING

Advertising