K-Patents PR-01-S User Manual

Page 22

Advertising
background image

INSTRUCTION MANUAL FOR K-PATENTS PR-01-S (-AX/FM/CS)

DOCUMENT/REVISION No. INM 1/14

Effective: May 15, 2009

20

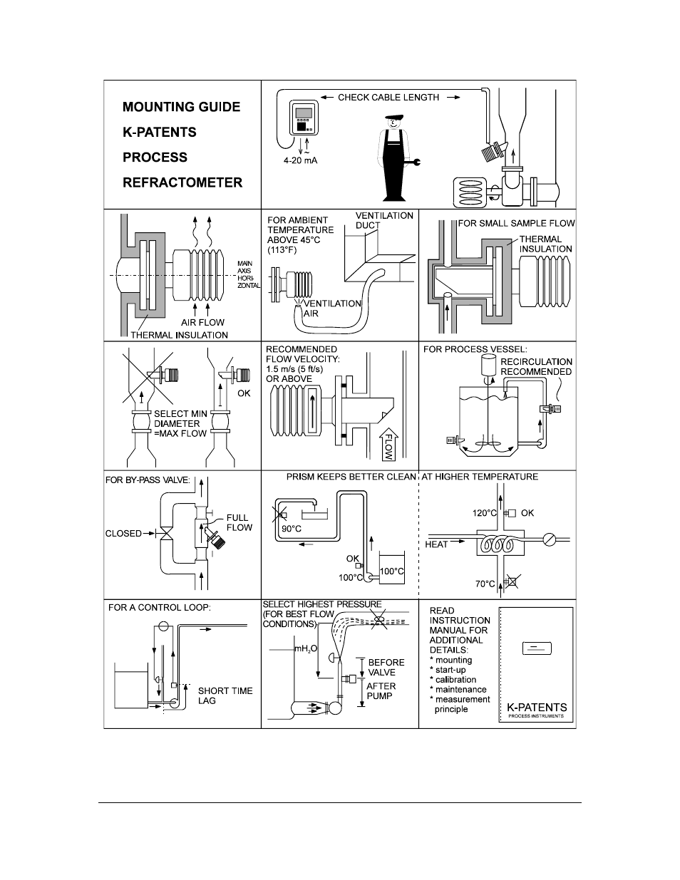
Figure 3.10

Mounting guide.

Advertising