Yaskawa Sigma-5 User Manual: Setup for Linear Motors User Manual
Page 110

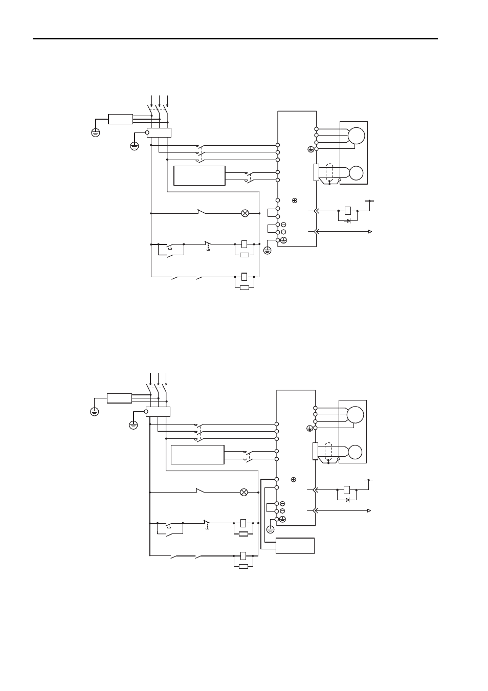
3 Wiring and Connection
3.3.2 When Using a Standard Power Supply Input (Single-phase 100 V, Three-phase 200 V, or
Three-phase 400 V)
3-26
Three-phase 400 V, SGDV-D
(SGDV-1R9D, 3R5D, 5R4D, 8R4D, 120D, 170D)
Note: For M-II model, M-III model, and command option attachable type SERVOPACKs, the
pin number of ALM+ terminal is CN1-3, and that of ALM
− terminal is CN1-4.
Three-phase 400 V, SGDV-D (SGDV-260D)
Note: For M-II model, M-III model, and command option attachable type SERVOPACKs, the
pin number of ALM+ terminal is CN1-3, and that of ALM
− terminal is CN1-4.
ENC
U
V
W
M
0 V
1Ry
1D
1QF
R S T
1FLT
+24 V
3SA
B2
B3
1
2
B1/
1PL
1KM
2KM
1SA
2SA
L1
2KM
L2
L3
24 V
+
−
1KM
0 V
+
−
31
32
CN1
1KM
1Ry
1KM
ALM
ALM
1Ry
SERVOPACK
SGDV-
D
Servo power
supply ON
Servo power
supply OFF
1QF
1FLT
1KM
2KM
: Molded-case circuit breaker
: Noise filter
: Magnetic contactor (for control power supply)
: Magnetic contactor (for main power supply)
1Ry
1PL
1SA
2SA
3SA
1D
: Relay
: Indicator lamp
: Surge absorber
: Surge absorber
: Surge absorber
: Flywheel diode
(For servo
alarm display)
DC power
supply (24 V)
ENC
U
V
W
M
0 V
1Ry
1D
1QF
R S T
1FLT
+24 V
3SA
B2
1
2
B1/
1PL
1KM
2KM
1SA
2SA
L1
2KM
L2
L3
24 V
+
−
1KM
0 V
+
−
31
32
CN1
1KM
1Ry
1KM
ALM
ALM
1Ry
Servo power
supply ON
Servo power
supply OFF
1QF
1FLT
1KM
2KM
: Molded-case circuit breaker
: Noise filter
: Magnetic contactor (for control power supply)
: Magnetic contactor (for main power supply)
1Ry
1PL
1SA
2SA
3SA
1D
: Relay
: Indicator lamp
: Surge absorber
: Surge absorber
: Surge absorber
: Flywheel diode
(For servo
alarm display)
DC power
supply (24 V)
Regenerative
resister unit
SERVOPACK
SGDV-
D